Home
Download PDF
Order CD-ROM
Order in Print
Chapter 2. THEORY OF OPERATION
CW Mode of Operation
TM-9-4931-294-15-2 Microwave Calibration Test Set AN/USM234 (Theory of Operation Troubleshooting Repair and Overhaul) Manual
Page Navigation
1
2
3
4
5
6
7
8
9
10
TM
9-4931-294-15/2
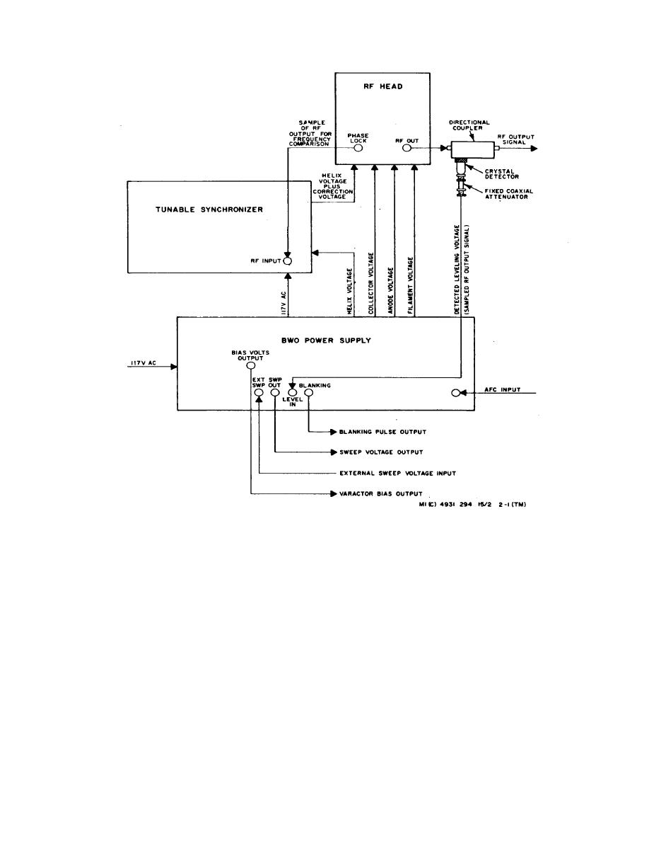
Figure
2-1.
Signal
Source
Function
Diagram
Change
1 2-2