• Home
  • Download PDF
  • Order CD-ROM
  • Order in Print
Table 3. Temperature Calibration
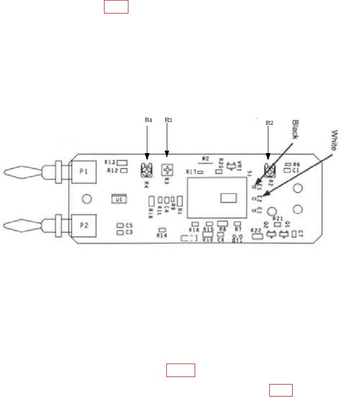
Figure 2. Model 80T-150UA Adjustments.

Calibration Procedure For Temperature Probes, Instrument Engineers, Model Mic-11Cf And Fluke, 80T150 Series Page Navigation
  1    2    3    4  5  6  
img
. . . .
TB 9-5905-229-24
(f) Select the C position, set the Cool/Heat Source to 70 C to 90C, and again
allow the reading to stabilize.
(g) Adjust R4 (fig. 1) to obtain a multimeter reading that agrees with the
Cool/Heat Source as monitored by the thermometer C 0.05 mV dc.
(h) Set the Cool/Heat Source to 0.00 F. Select the F position and verify that
the output is within 4 mV dc of the Cool/Heat Source thermometer reading.
(i) If readjustment is necessary, repeat technique of (d) through (h) above until
readings can be obtained without adjustment.
(j)  Set the 80T-150U switch to the OFF position and remove the 80T-150U
from the DVM.
(k) Reassemble the 80T-150U.
Figure 1. Model 80T150U Adjustments.
(2) Adjustments (80T-150UA)
NOTE
Output is 1 mV per degree (Celsius or Fahrenheit).
(a) Access the interior of the temperature-to-voltage converter by removing the
bottom case screw and separating the case halves.
(b) Connect the 80T-150UA to the multimeter and select 500 mV dc range.
(c) Select the C position of the switch. Immerse the probe tip 5.1 cm (2 inches)
into the Cool/Heat Source thermometer monitored 0 C and allow a full 5 minutes for the
reading to stabilize.
(d) Adjust  VR3  and  VR1  (fig.  2)  to  obtain  the  following  reading:
0.00 0.05 mV dc.
(e) Select the F position of the switch and adjust VR2 (fig. 2) to obtain the
following reading: 32.0 0.1 mV dc.
(f) Select the C position, set the Cool/Heat Source to 70 C, and again allow
the reading to stabilize.
6


Privacy Statement
Press Release
Contact

© Copyright Integrated Publishing, Inc.. All Rights Reserved.